УГА-40
Станок УГА-40 предназначен для холодной гибки прутков арматуры железобетонных конструкций в арматурных цехах заводов сборного железобетона и на строительных площадках под навесом в условиях умеренного климата, при строительных работах и т.п. Электромеханический гибочный станок УГА-40 , предназначен для гибки арматуры диаметром до 40 мм. и радиусом гиба — до 55 мм.
Состав, устройство и работа станка УГА-40

Станок состоит из следующих основных узлов рамы 1, редуктора 2, плиты 3, приспособления для гибки арматуры 4, педального управления 5 и электрооборудования 6.
Рама станка состоит из каркаса и каретки.
Каркас - сварной, из углового проката и служит для крепления всех узлов станка.
Каретка служит для крепления электродвигателя и натяжения клиновых ремней. На верхнем поясе рамы установлена плита в сборе с редуктором и приспособление для гибки арматуры.
В передней части рамы укреплены магнитные пускатели и автоматический выключатель.
К нижнему поясу рамы приварена плита с педальным управлением.
Редуктор 2 состоит из закрытой червячной пары и двух пар открытых цилиндрических шестерен.
Изменение скорости вращения гибочного диска производится путем перестановки шестерен 6 и 7.
Плита 3 служит крышкой редуктора и рабочим столом станка.
К плите приварены квадратные планки с отверстиями под упорные штыри 5 приспособления для гибки.
На плите смонтированы рольганги 7 и выключатели конечные для реверса II и останова 9 гибочного диска.
Для удаления окалины на плите смонтирована воронка с фланцевым креплением для приспособления к цеховой вытяжной вентиляции.
1 – плита; 2 – диск; 3 – ролик; 4 – палец центральный; 5 – штырь; 6 – ролик; 7 – рольганг; 8 – кулачок останова; 9 – выключатель конечный останова; 10 – кулачок реверса; 11 – выключатель конечный реверса; 12 – палец.
Приспособление для гибки арматуры состоит из гибочного пальца 12, центрального пальца 4 с роликом 3, упорного штыря 5 с роликом 6. На гибочном диске 2 имеются четыре отверстия со втулками для станка гибочного пальца 4, а также кулачки останова 8 и реверса 10. Необходимо иметь в виду, что кулачок останова 8 короче кулачка реверса, чтобы избежать переключения им конечного выключателя реверса.
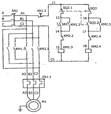
Электрооборудование станка УГА-40

SA – автоматический выключатель; SQ1…SQ3 – выключатель конечный; KM – пускатель магнитный; PT1 – тепловое реле; K1 – кнопка; М – электродвигатель.
состоит из электродвигателя (М), магнитного пускателя (КМ-1.КМ-2), автоматического выключателя (SA1), конечных выключателей педали (SQ1), реверса (SQ2) и останова (SQ3), теплового реле (РТ1), кнопки останова (К1). При включении автоматического выключателя (SA1) происходит питание станка.
При нажатии педали происходит замыкание контактов конечного выключателя (SQ1) и вращения гибочного диска по часовой стрелке. При переключении контактов конечного выключателя (SQ2) происходит возврат гибочного диска в исходное положение до размыкания контактов конечного выключателя (SQ3), двигатель останавливается. Повторный цикл работы станка происходит аналогично
Принцип действия станка при гибке арматурной стали:
Пруток А укладывается на гибочный диск 2 между центральным пальцем 4 с роликом 3, гибочным пальцем 12 и упорным штырем 5 с роликом 6.
При вращении диска гибочный палец 12 заклинивает пруток А и гнет его вокруг ролика 3.
При возврате диска гибочный палец 12 освобождает согнутую на требуемый угол арматуру. Изделия из прутков арматуры с внутренним радиусом гиба 55 мм изготавливаются при гибе вокруг ролика 5, а с радиусом 20 мм - при гибе непосредственно вокруг центрального пальца 4.
| Наибольшие диаметр изгибаемой арматурной стали по ГОСТ 5781-82 класс А-1, мм | 40 |
| Допускаемый наибольший радиус изгиба прутка по внутреннему контуру, мм | 55 |
| Допускаемый наименьший радиус изгиба прутка по внутреннему контуру, мм | 12/20 |
| Скорость вращения гибочного диска, об/мин | 3,4; 14 |
| Установленная мощность, кВт | 3 |
| Габариты (ДхШхВ), мм | 760х790х680 |
| Масса, кг | 380 |
